欢迎光临河南bsport电气有限公司官方网站!
联系电话:88888888248

PRODUCT

高低压成套系列
GGD低压开关柜
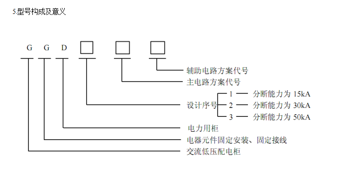
GGD低压开关柜
详细说明:

  GGD 型交流低压配电柜是根据原能源部主管部门、广大电力用户及设计部门的要求,本着安全、经济、合理、可靠 的原则而组织联合设计的新低压配电柜,其广泛地应用在发电厂、变电所、厂矿企业等电力用户,在交流50Hz,额定工作电压380 V,额定电流至 3150 A的配电系统,作为动力、照明及配电设备的电能转换、分配和控制中使用。

图片2

联系我们

地址:河南省获嘉中和工业园区
乘车路线:来厂请电话咨询! 电话:88888888/88888888 邮箱:88888888

销售部联系人:张先生 销售部电话:88888888248

技术部联系人:孙先生 技术部电话:88888888365

Copyright © 河南bsport电气有限公司 版权所有 [后台管理]  备案号:****-1